Rakentamisohjeita lämmönjako- ja mittarihuoneeseen

Ohessa hyviä vinkkejä jokaiselle rakentajalle lämmönjako- ja mittarihuoneeseen.
Lappeenrannan Energiaverkot
|
Rakentamisohjeita lämmönjako- ja mittarihuoneeseen
Lappeenrannan Energiaverkkojen kaukolämmön ammattilaiset vinkkaavat, mitä rakentajan tulee huomioida teknistä tilaa rakentaessa. Vinkit kannattaa lukea huolella läpi jo rakennusprojektin suunnitteluvaiheessa.

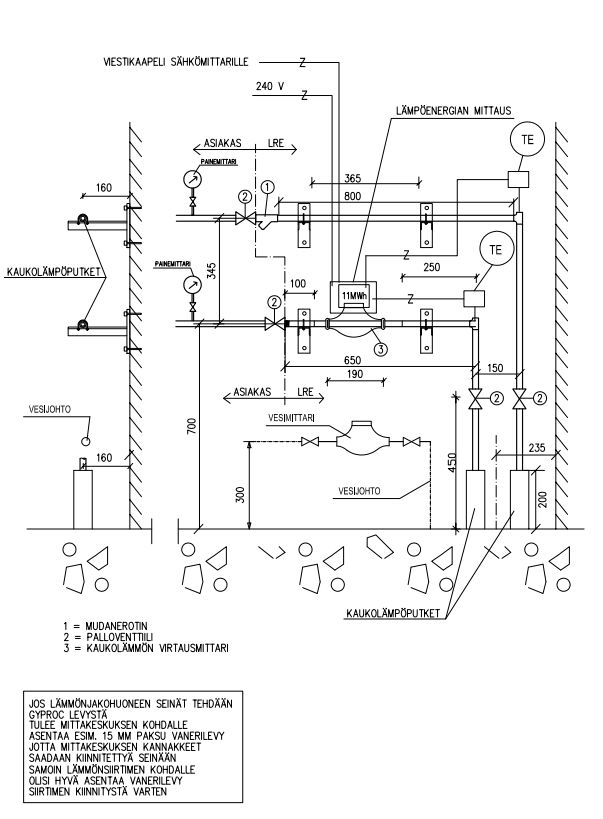
Uusille kaukolämpömittareille ei asenneta erillistä mittaripohjaa, vaan 240 V sähkönsyöttökaapeli (MMJ 3*1,5S tai vastaava) johdetaan suoraan sähköpääkeskukselta huoltokytkimelle. Sähköpääkeskuksessa syöttökaapeli suojataan 10 A sinetöidyllä varokkeella.

Sähköurakoitsija hankkii ja asentaa lämpöenergiamittaria varten koteloidun huoltokytkimen (tai vastaavan). Huoltokytkin asennetaan kaukolämpömittarin yläpuolelle ja sen etäisyys mittariin saa olla maksimissaan yksi metri. Huoltokytkin pitää olla sinetöitävissä ja sen tulee olla varustettu kahdella läpiviennillä mittalaitteiden kytkentää ja johdotusta varten. Huoltokytkimeltä asennetaan kaukolämpömittarille sähkönsyöttökaapeli, mihin varataan noin 0,5 metrin mittainen vapaa johtokieppi.

Uudet mittarit kytketään automaattisen mittarinluennan piiriin, joten uudiskohteissa tulee asentaa viestikaapeli sähköpääkeskukselta (sähkömittarilta) kaukolämmön mittarille. Viestikaapeliksi käy esimerkiksi KLM 2x0,8 ( tai vastaava).

Mikäli viestikaapelin asentaminen sähköpääkeskukseen ei ole mahdollista, asennetaan kaukolämpömittarin viereen kWh mittarialusta (esim. 3308175) 6 A johdonsuojakatkaisija (esim. 3246506) ja lukituslaite (3309391).

Lämmönjakohuoneisiin tulee järjestää esteetön sisäänpääsy, esimerkiksi asentamalla kaksoislukkopesä tai putkilukko. Lämmönjakohuoneesta ei tulisi olla mahdollisuutta päästä asuintiloihin.

Teknisen laitetilan ovi merkitään tekstillä "Lämmönjako" tai "Tekninen laitetila".

Rakentamiseen ja suunnitteluun liittyvissä kysymyksissä lisätietoa saa numerosta 0400 375 224.

Ennen ensiöpuolen putkiston käyttöönottoa tulee putkiurakoitsijan tilata painekoe /tarkastus numerosta 0500 557 783. Samasta numerosta tilataan myös lopputarkastukset.

Kuva lämmönjakohuoneen teknisestä piirustuksesta:
Lappeenrannan-energia-lammonjakohuoneen-tekninen-piirustus

Hyväksyttävät kaukolämpöputkien ensiöpuolen liitostavat kiinteistössä

Teräsputkien liitokset

Teräslaipat
Aine, mitat: St 37.0 ISO 7005-1, SFS 2154 21

Ensiöpuolella pientaloissa voidaan enintään DN 20 liitokset tehdä kierreliitoksin. Liitokset tulee tehdä takoteräksisin putkiyhtein. Käytetyn liitostavan tulee olla hyväksytty ensiöpuolen suunnitteluarvoille.

Kupariputkien liitokset

Ensiöpuolella kupariputkien liitokset tehdään kapillaarisella kovajuotoksella tai laippaliitoksella. Kierreliitoksia voidaan käyttää pientaloissa ulkohalkaisijaltaan enintään 22 mm putkien liitoksissa (ns ”cuter” liittimet eivät ole sallittuja). 

Käytetyn liitostavan tulee olla hyväksytty ensiöpuolen suunnittelupaineelle. Muilta osin liitokset tehdään TalotekniikkaRYLin mukaan.

Tiiviyskoe 

Ensiöpuolen putkiston ja laitteiden sekä lämmönsiirtimien tiiviys todetaan painekokeella, joka tehdään kylmällä vedellä. Koepaine on 1,3 x suurin sallittu käyttöpaine (= suunnittelupaine). Normaalisti koepaine on 2,1 MPa (= 21 bar). Koepainetta ylläpidetään vähintään 15 minuuttia, kuitenkin niin, että kaikkien paineenalaisten osien ja liitosten tarkastaminen on mahdollista kokeen aikana.

Säätöjärjestelmän viritys ja toimintakoe

Lämmönjakokeskuksen säätöjärjestelmä viritetään asennuspaikalla lämmöntoimituksen alkamisen jälkeen. Viritys tehdään suunnittelijan antamien lähtöarvojen pohjalta. Virityspöytäkirja toimitetaan Lappeenrannan Energiaverkoille.

Lataa, täytä ja tulosta virityspöytäkirja Energiateollisuuden verkkosivuilta. Tutustu myös Energiateollisuuden videoihin lämmönjakohuoneen tarkastustoimenpiteistä.
 

Tilaa Elämää & Energiaa suoraan sähköpostiisi

Tilaa asiakaskirjeemme ja saat kuukausittain ajankohtaiset uutiset ensimmäisenä sähköpostiisi.